產品展示
您現在的位置: 首頁--產品展示
產品描述
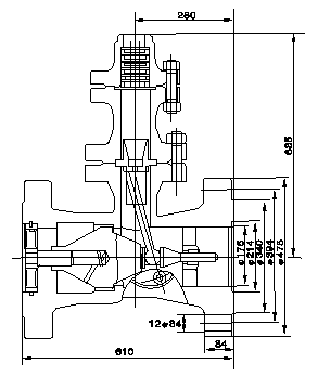
H48Y(H)-200空排止回閥的詳細資料:
|
H48Y(H)-200空排止回閥,主要用于火電廠給水泵出口處。配合水泵最小流量再循環閥工作,維持系統的安全運行. 打開出口閥,給水泵啟動,給水達到一定的壓力后,閥芯自動升起,推離閥座,給水即流出。同時閥芯連桿拔動空排止回閥 片封閉排空口。當給水泵流量減小時,閥芯下落,推動連桿拔開排空閥片,開啟再循環門維持水泵最小流量。當停泵時, 閥芯自動下落關閉通道,從而防止高壓水錘對給水系統的破壞。
|

其他相關產品
|



